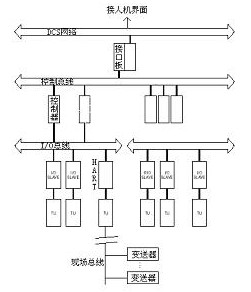
早期的dcs的通讯网络都是专用的,DCS有几级网络,完成不同模件之间的通讯。究竟做成几级,各厂家各不相同,并与计算机技术的发展有关。从目前的情况来看,DCS的最多网络级有四级,它们分别是现场总线、I/O总线、控制总线和DCS网络。

I/O总线,它把多种I/O信号送到控制器,由控制器读取I/O信号。这称为I/O总线。I/O板相互之间并不交换数据。I/O总线的速率是不高的。从几十K到几兆不等。这与计算机技术的发展情况有关。80年代初是20K,80年代中期是40K、80年代末期是80K,90年代是几兆。为了快速,最好是并行总线。采用并行总线,其I/O模件必需与控制器模件相邻。采用串行总线的情况下,I/O板和控制器之间的距离也要比较近才行。最好把控制器模件和I/O模件装在一个机柜内或相邻的机柜内。远程I/O应该采用现场总线。如CAN、LONWORKS、HART总线等。现场总线是90年代初发展起来的。在I/O板中从硬件来说应该有能接收现场总线来的信号的输入、输出板。从软件来说在控制器中应该有读取和写到现场总线信号的功能块。在DCS系统中,远程#p#分页标题#e#I/O采用HART总线比较多。比如现场的变送器,离控制器机柜距璃比较远,把16个变送器来的信号编成为一组,用HART总线把信号送到控制器,空制器同时读进16个变送器来的信号。控制器和变送器两者距离可达1公里以上。在从美国、欧洲进口的DCS系统中,几乎都有HART协议板。实际应用中,远程信号是比较多的。如水泥厂,回转窑的窑头与窑尾,两者距离有几百米,如果在网络上设两个结点,需要两套结点的接口模件,接口模件的费用比较高,如果设一个结点,在地理位置上不管结点安排是在窑头还是窑尾,都需要采用远程I/O。 第二级网络是控制器之间的通讯,把完成不同任务的三种控制器连在一条总线上,称为控制总线。在控制总线上的不同控制器的数量不受限制。在这一条总线上除三种不同的控制器模件以外,还有DCS网络的接口模件。在控制总线上,控制器之间可以调用数据。使得模拟量和开关量之间的结合很好。控制总线不是每一种DCS系统都有的,可以把各种控制器分别连到DCS网络上。控制器之间的数据调用要通过DCS网络。控制总线的速率情况与I/O总线的情况相类似。通常是几十K到几兆之间。当CPU和存储器的能力比较强时,把开关量的逻辑运算和模拟量的采集功能都在一个控制器中完成。在控制总线上就只有一种形式的控制器。其协议采用载波监听,广播发送,类似以太网的协议。 第***是DCS网络。它把现场控制器和人机界面连成一个系统。为了确保通讯成功,DCS生产厂家无论是电缆,还是通讯口,都把它们做成冗余的。一条网络发生故障,另一条备用网络立即投入运行。备用方式各种DCS有别。如美国的LEEDS―NORTHROP的MAX-1系统采用冗余两环信息正向和反向同时运行。有的系统一个环在运行,另一个等待。 连在DCS通讯网络上的部件称为结点(节点)。在地理位置上,结点可以分散配置,各结点之间的距离各DCS系统不同。有的可达几百米。传输速率在几百K至一百兆之间。10兆是常用的速率。DCS网络的总长度可达几公里,最短也有几百米,网络不够长时要加中继器。#p#分页标题#e# 三种总线的通讯协议是由各DCS生产厂家自行开发的,通讯协议是不公开的。
DCS网络的结构形式大致是三种,分别是总线形、环形和星形。星形结构通常只用于小系统。通讯协议有令牌广播式,问询式和存储转发式。问询式协议的网络要有交通指挥器。所有人机界面要向控制器请求数据时,必需通过交通指挥器,由交通指挥器来向控制器请求数据。控制器才能发送信息给人机界面。如HONEYWELL的TDC2000,FISHER的PROVOX,都有交通指挥器。在星形网络中,人机界面(操作站)可以作为交通指挥器。它只能连接一个人机界面的结点。把它作为操作站。网络的覆盖面也比较小。由一些回路控制器组成的系统通常都连成星形网络。令牌广播式由一个结点发出一个令牌(令牌是特别的比特组,比特组内无源地址和目的地址),令牌沿环绕行。拿到这个令牌的结点就改变令牌中一个特定位,将令牌变成一信息帧的帧起始定界符,加挂上构成一帧所需要的其余字段以发送信息,网络上的其它结点都在接收信息。当本站检测到帧的目的地址与本站地址相符时,就接收该信息帧(目的结点)。同时转发该帧,直到该帧回到发送站(源结点),才把该帧释放。再发送新令牌。这种协议的特点是持有令牌的结点才能发送信息。令牌广播式协议的网络中,可以连接多个人机界面的结点。在网络上的结点都是平等的。每一个结点都有机会发送信息。如美国BAILEY的INFI90 90是令牌广播网。存储转发协议是一个结点发出信息,传给下一个,这个结点接到信息,必需先存下来,如果自己要,就可以接收下来,如果不需要,就把它转发出去。直至到需要这个信息的结点为止。然后信息再返回到源结点,才释放这个信息。这种协议用于环形网络中。这种环形网络可以长达几公里。如美国BAILEY的NETWORK 90的厂区环路就是这样的网络。不管什么结构形式的网络,连到网络上的结点的总数是有限制的,至于什么样的结点,有几个,它是不受限制的。 在DCS网络中,数据传输是以信息帧的形式传输的。它是同步发送星息。半双工发送。双工发送的极少。每一帧信息都有信息头(称为首旗),信息尾(尾旗),信息帧中紧跟首旗的是地址,其中包括信号发出的结点的源地址,如结点号、模件号、功能块号以及接收信息的结点的目的地址,如结点号、模件号和功能块地址。信息帧的中间是数据,再后面是校验。校验最多的是采用循环冗余校验(CRC)。CRC码是一种高效能的检错和纠错码。数据在传输过程中,可以是一帧,也可以是两帧,如果是两帧,头帧是旗,第二帧才是数据。最长的一帧信息可长达200多个字节。采用存储转发协议的网络中,当一个结点发生故障时,把这个结点旁通,让信息通过。 |