你的位置: 首页 > 工业控制 > 三菱plc

plc交通信号灯控制系统设计编程实例

2017-02-06 13:31:37 | 人围观 | 评论:

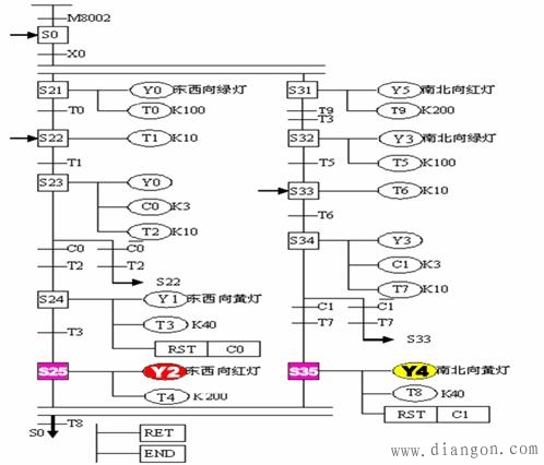
1、十字路口双向交通灯自动控制系统动作要求如时序图所示。

2、思考问题

1.该控制系统是否属于顺序控制?是哪种结构?
1.该控制系统工作步如何划分?共有多少工作步?
2.输入/输出信号有那些?

3、信号分配

4、硬件设计

5、功能图的绘制

6、梯形图程序

7、指令程序





标签: