2017-01-27 10:15:32 | 人围观 | 评论:

模拟量模块的属性设置这里以输入模块做案例,输出模块和输入模块设置是一样的。


OK
程序的编写:
在S7-300plc内,模拟量转换的数值是-27648到+27648
-10V到10V对应-27648到27648
0到10v 对应0到+ 27648
-20mA到20mA对应-27648到27648
0mA到20mA对应0到27648
4mA到20mA对应0到27648(没有偏执)
温度以实际温度放大10倍处理(有不同的情况,详情看模块手册)
名词解释:单极性,指0到27648
双极性,指-27648到27648

下面对模拟量处理经常使用的两个系统功能SFC105和SFC106进行说明:
SFC105的作用是将PLC内部的模拟量(-27648到27648),转化成我们能看懂的具体实际物理量(列如速度,温度,压力,频率等)

IN:模拟量的反馈值(PQW),就是系统接受到的-27648到27648的值。
HI_LIM:实际物理量的上限标定(最高频率,最高温度,最高压力等)浮点数。
HL_IM:实际物理量的下线标定(最低频率,最低温度,最低压力等)浮点数。
BIPOLAR:极性选择,为“0”的时候是单极性,为“1”的时候是双极性。
RET_VAL:故障代码。
OUT:转换的结果(D),模拟量转换成的实际物理量。
模拟演示:

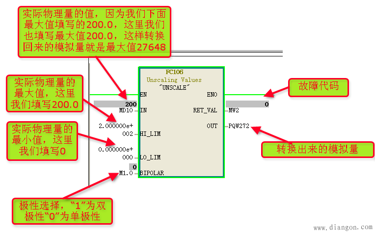
SFC106的作用是将具体实际物理量(列如速度,温度,压力,频率等)
转化成PLC内部的模拟量(-27648到27648),

IN:实际物理量输入(列如速度,温度,压力,频率等)
HI_LIM:实际物理量的上限标定(最高频率,最高温度,最高压力等)浮点数。
HL_IM:实际物理量的下线标定(最低频率,最低温度,最低压力等)浮点数。
BIPOLAR:极性选择,为“0”的时候是单极性,为“1”的时候是双极性。
RET_VAL:故障代码。
OUT:转换出来的模拟量(PQW)
模拟演示:

PID系统功能FB41(用于压力,流量的PID调整)

FB41,用于控制恒速或者恒压,流量的控制
COM_RST:一般接通一个扫描周期(接通后PID的数据清零)
MAN_ON:手动自动选择,0自动 ,1手动
:过程值的选择,1对应PIW(使用PC_PER输入-+27648的模拟量),0对应实际工程值(使用PV_IN输入实际的工程值,通过FC105转换后在输入)
P_SEL:比例作用选择(0为不使用,1为使用)
I_SEL:积分作用选择(0为不使用,1为使用)
D_SEL:微分作用的选择(0为不使用,1为使用)
CYCLE:采样周期(一般大于扫描周期 一般200ms-500ms执行一次)
SP_INT:设定值(根据实际需要设定)
PV_IN:输入经过转换的实际工程值 (如果PVPER_ON =0)
PC_PER:直接由PIW XX输入数字量 (如果PVPER_ON =1)
MAN:手动控制值(手动状态下使用)
CAIN:比例,P值,增益
TI:积分,I值,消除误差的时间
TD:微分,D值,提前抑制输出的作用
DEADB_W: 输入的死去大小(不使用)
LMN_HLM:输出值上限因子(填写100除以输出上限值值以后的值,列如设定50,100/50,就是2)
LMN_LL:输出值下限因子(填写100除以输出下限值值以后的值,列如设定20,100/20,就是5)
PV_FAC:输入传感器标定上限值因子(填写上限值除以100后的值,列如上限值200,200/100=2)
PV_OFF:输入传感器的标定下限因子(填写下限值除以100以后的值,列如下限值是50,50/100=0.5)
LMN_FAV:实际输出值上限
LMN_OFF:实际输出值下限
LMN:实际输出的值
LMN_PER:实际输出模拟量
QLMN_HLM:输出上限报警
QLMN_LLM:输出下限报警
LMN_P:P值的动态监控
LMN_I:I值的动态监控
LMN_D:D值的动态监控
PV:实际工程量输出值
ER:误差(设定值减去当前值的误差)
PID系统功能FB58(用于温度的PID调整)

FB58,用于温度的控制
PV_PER:实际模拟量输入值(PIW,实际温度放大100倍)
SP_INT:设定温度值
MAN:手动值
MAN_ON:手动/自动选择 (0为自动,1为手动)
PV:当前值
LMN:输出最大值
LMN_PER:输出模拟量值(0-27648)
QPUL_SE:输出数字量
QLMN_HLM:输出上限值
QLMN_LLM:输出下限值
全站搜索