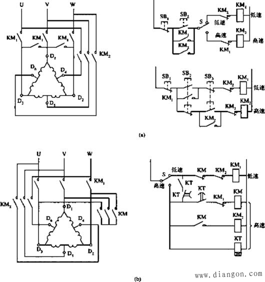
一、双速电动机的变极调速原理
双速电动机在车床、铣床、镗床等中都有较多应用。笼型双速电动机是由改变定子绕组的磁极对数来改变其转速的。由异步电动机的同步转速公式n0=60f1/p知,如果电动机的磁极对数p减少一半,旋转磁场的转速n0便提高一倍,转子的转速n差不多也提高一倍。
改变p的方法是把定子每相绕组分成两半,然后进行两种接法。如图1所示,将出线端D1、D2、D3接电源,D4、D5、D6端悬空,则绕组为△接法,每相绕组中两个线圈串联,形成四个极,电动机为低速;当出线端D1、D2、D3短接,而D4、D5、D6接电源,则绕组为双星形,每相绕组中两个线圈并联,形成两个极,电动机为高速。
二、高低速控制线路

图1 三种双速电动机高低速控制线路
图1中接触器KM1动作为低速,KM2动作为高速。
图1(a)右上用开关S实现高、低速控制;图1(a)右下用复合按钮SB2和SB3来实现高、低速控制。采用复合按钮连锁,可使高低速直接转换,而不必经过停止按钮。这两种方式均用于小功率电动机。
图1(b)右用开关S转换高低速。接触器KM1动作时,电动机为低速运行状态;接触器KM2和KM动作时,电动机为高速运行状态。当开关S绊倒高速时,由时间继电器的两个触点首先接通低速,经延时后自动切换到高速,以便限制启动电流。此控制方式适用于较大容量的电动机。
