2016-11-22 14:17:14 | 人围观 | 评论:
1、导线的识别标记:标在导线或线束两端,必要时标在其全长的可见部位(或标在图线上),以识别导线或线束的标记。
2、主标记:只标记导线或线束的特征,而不考虑其电气功能的标记系统。主标记分从属标记、独立标记和组合标记三种。
3、从属标记:以导线所连接的端子的标记或线束所连接的设备的标记为依据的导线或线束的标记系统。从属标记分从属本端标记、从属远端标记、从属两端标记三种。⑴、从属本端标记:导线或线束终端的标记与其所连接的端子或设备部件的标记系统。
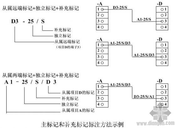
⑵、从属远端标记:导线或线束终端的标记与远端所连接的端子或设备的部件相同的标记系统。
⑶、从属两端标记:导线或线束每一端都标出与本端连接的端子标记与远端连接的疯子的标记或两端设备部件的标记系统。
中断线从属标记示例
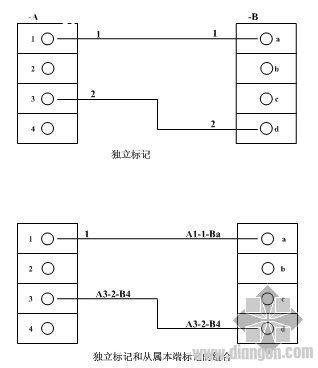
4、独立标记:与导线所连接的端子的标记或线束所连接的设备的标记无关的导线或线束的标记系统。两导线分别标记1和2,与两端的端子标记无关,此种标记方式只用于连续线方式表示的电气接线图中。
5、组合标记:从属标记和独立标记一起使用的标记系统。从属本端标记和独立标记一起使用的组合标记,两根导线分别标记为A1-1-Ba/A3-2-Bd。
6、补充标记:它一般用作主标记的补充,并且以每一导线或线束的电气功能为依据。补充标记通常用字母或特定符号表示,为避免混淆,补充标记和主标记用符号将其分开。

基本电气图
电气系统图和框图
全站搜索