2017-03-03 16:40:21 | 人围观 | 评论:

图1 线圈不能串联连接
b)直流控制电路中,对于电感较大的线圈(如电磁阀、电磁铁等的线圈)不能与相同电压等级的继电器的线圈并联工作。
(a)所示,当触点KM断开时,电磁铁YA线圈两端产生比较大的感应电动势,加在中间继电器KA的线圈上,造成KA误动作。
KA线圈两端并联放电电阻,并在KA支路中串入KM常开触点,如图(b)所示。

(2)正确安排电器元件及触点位置
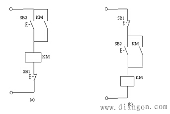
图(a): a)触点断开产生电弧时就可能在两触点间形成飞弧而造成电源短路。
b) 需要引出四根导线
图(b)只需要引出三根导线。

图3 电器元件和触点的连接
(3)控制线路中防止出现寄生电路
寄生电路:指在电器控制线路动作过程中,意外接通的电路。
图 (a): FR动作后,出现了寄生电路,使KM2不能可靠释放,不能起过载保护作用。
(b)、(c)所示可以消除寄生电路。

(4)尽量避免许多电器依次动作才接通另一个电器。
(5)尽量减少不必要的电器通电,以节约电能
(6)控制线路中通、断大容量接触器线圈时,要分析触点容量的大小。
3、应具有必要的保护环节
故障的情况下,应能保证操作人员、电器设备、生产机械的安全,并能有效地抑制事故的扩大。
保护措施:过载、短路、过流、过压、失压、联锁和行程等保护。
设置合闸、断开、事故、安全等的指示信号。
4、在满足生产要求的前提下,控制线路应力求简单、经济
(1)、正确选择线路和环节
尽量选用标准的、常用的,或经过实际考验过的线路和环节。
(2)、尽量缩短连接导线的数量和长度
注意电气柜、操作台和限位开关之间的连接线。
图 (a)接线是不合理的,改为图 (b)所示。

(3)、正确选用电器
尽量缩减电器的数量,采用标淮件,并尽可能选用相同型号。
(4)应减少不必要的触点以简化线路
在控制线路图设计完成后,宜将线路化成逻辑代数式计算,以便得到最简化的线路。
5、力求操作维护、检修方便
电气控制设备:操作简单,维护检修安全方便。
1)操作回路数较多,应采用主令控制器,而不能用许多个按钮。
2)检修方便,应设隔离电器,避免带电操作。
3)为调试方便,应加方便的转换控制方式,如从自动控制转换到手动控制。设多点控制,以便于对生产机械进行调试。
注意对设计完的线路的审核:能否满足工艺要求、多余环节、多余电器、寄生电路、产生误动作、保护环节是否完善.
设备事故和人身事故、处理故障是否安全方便。
必要时要进行实验模拟负裁实验。
全站搜索