2017-02-21 14:45:32 | 人围观 | 评论:

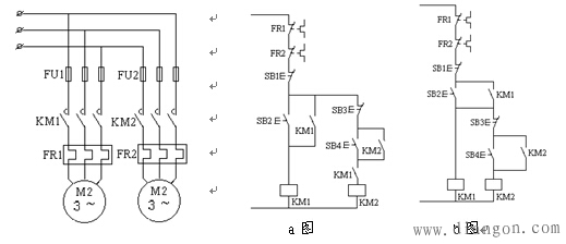
控制特点:保证只有在M1起动后,M2才能起动。
车床的主轴电动机M1、油泵电动机M2的工作顺序要求:
1)、油泵电动机M2起动后主轴电动机M1才允许起动。
2)、主轴电动机M1停止后油泵电动机M2才允许停止。

c(d)电路:KM2的常开触点并接在SB1的两端。
控制特点:1)起动时必须M1起动后,M2才能起动。
2)停止时必须M2先停机,M1才能停止。
3)过载保护在各自的控制电路中。
结论:
1)、要求甲接触器动作后乙接触器才能动作,则将甲接触器的常开触点串在乙接触器的线圈电路。
2)、要求甲接触器停止后乙接触器才能停止,则将甲接触器的常开触点并接在乙接触器的停止按钮。
全站搜索