一、多进制幅度调制原理及抗噪声性能 M电平调制信号的时间表达式为: |
 |
| 式中 |
且有 |
| 4ASK信号的波形 |
 |
| 图1 4ASK信号的波形 |
图(b)所示的4ASK信号波形可以等效成图(c)中四种波形之和,其中三种波形都分别是一个2ASK信号。这就是说,MASK信号可以看成是由振幅互不相等、时间上互不相容的 个2ASK信号相加而成。 |
 |
其中 是多进制码元速率。 频带利用率 |
 |
若以信息速率 来考虑频带利用率,则有 |
 |
它是2ASK系统的 倍。这说明在信息速率相等的情况下,MASK系统的频带利用率高于2ASK系统的频带利用率。 MASK信号的解调与2ASK相同,可以使用相干解调和非相干解调的方法来恢复基带信号。采用相干解调时,MASK信号的误码率与 电平基带信号的误码率相同,即 |
 |
其中 为信噪比, , 为信号功率, 为噪声功率。 MASK信号有以下几个特点: (1)传输效率高。与二进制相比,当码元速率相同时,多进制调制的信息速率比二进制的高,是二进制的 倍。在相同信息速率的情况下,MASK系统的频带利用率也是2ASK系统的 倍。 (2)在接收机输入平均信噪比相等的情况下,MASK系统的误码率比2ASK系统要高。 (3)抗衰减能力差。只适宜在恒参信道中使用。 (4)进制数 越大,设备越复杂。 二、多进制频率调制原理及抗噪声性能 多进制数字频率调制(MFSK)基本上是2FSK方式的推广。它是用多个频率的载波分别代表不同的数字信息。 MFSK通信系统原理方框图如图2所示。 |
 |
| 图2 MFSK系统的原理方框图 |
与2ASK信号相同,可将MFSK信号等效为 个2ASK信号相加,它的相邻载波频率间隔应大于 进制码元速率的二倍,否则接收端的带通滤波器无法将各个2ASK信号分离开。由此可知MFSK信号的功率谱密度示意图由图3 所示 |
 |
| 图3 MFSK信号的功率谱密度 |
| 由图可知,MFSK信号的带宽为 |
 |
其中 为最高频率, 为最低频率。 若相邻载频之差等于 ,即相邻频率的功率谱主瓣互不重叠,这时MFSK信号的带宽为 |
 |
| 频带利用率为 |
 |
式中, 。可见,MFSK信号的带宽随频率数 的增大而线性增宽,频带利用率明显下降。 一般情况下MFSK信号采用非相干解调,此时误码率为 |
 |
式中 为接收信噪比。若考虑到 ,则可得出误比特率为 |
 |
当 很大时可进一步近似为 |
 |
| 当然,在理论上也可以用相干解调法解调MFSK信号,相干解调时MFSK系统的误码率为 |
 |
由以上分析可知,由于MFSK信号的码元宽度较宽,因而可以有效地减少由多径效应引起的码间干扰的影响,从而提高在衰落信道中的抗干扰能力。一般用于调制速率不高的短波、衰落信道上的数字通信。 MFSK信号的主要缺点是信号频带宽,频带利用率低。 三、多进制相位调制原理及抗噪声性能 下面以4相制为例来说明多进制数字调相原理。 (1)四相绝对相移键控(QPSK) 四相绝对相移键控是利用载波的四种不同相位来表征数字信息的。由于每一种载波相位代表两个比特信息,故每个四进制码元又被称为双比特码元。我们把组成双比特码元的前一信息比特用 表示,后一信息比特用 表示。双比特码元中的两个信息比特 通常是按格雷码(即反射码)排列的,它与载波相位的关系如表1所列。矢量关系如图5所示。图5(a)表示A方式时QPSK信号的矢量图,图(b)表示B方式时QPSK信号的矢量图。 |
 |
 |
| 图5 QPSK信号的矢量图 |
由于QPSK信号可以看成是对两个正交载波进行双边带调制后所得两路2ASK信号的叠加,因此功率谱取决于两路基带信号的功率谱。图6中示出了信息速率 相同时2PSK、QPSK和8PSK信号的单边功率谱密度。由图可见,QPSK信号带宽等于四进制信号传码率的两倍,即若四进制信号的码元宽度为 ,则QPSK信号的带宽为 ,也即基带信号带宽的二倍。一般MPSK信号的带宽是基带信号带宽的两倍,与MASK信号的带宽相同。 |
 |
| 图6 MPSK信号的功率谱密度 |
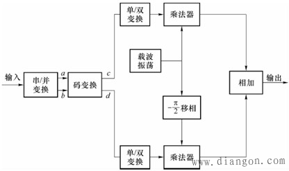
QPSK信号常用的产生方法有三种:正交调制法、相位选择法及脉冲插入法。 1)正交调制法 发送端采用正交调制法的方框图如图8所示, |
 |
| 图8 QPSK调制系统方框图(正交法) |
| 2)相位选择法 |
 |
| 图9 相位选择法的方框图 |
| 3)脉冲插入法 |
 |
| 图10 插入脉冲法产生QPSK信号原理方框图 |
| QPSK信号的相干解调 |
 |
| 图11 QPSK信号的相干解调方框图 |
QPSK同2PSK一样,在接收机解调时,由于相干载波相位的不确定性,使得解调后的输出信号不确定。为了克服这种缺点,在实际通信中通常采用QDPSK系统。 (2)四相相对相移键控(QDPSK) 四相相对相移键控是利用前后相邻码元的载波相位的相对变化来表示数字信息的。若以前一双比特码元相位作为参考,并令 为本双比特码元与前一双比特码元的初相差,则信息码元与载波相位变化的关系可用表2表示;它们之间的矢量关系也可以用图5表示,不过此时图5中的参考相位用是前一码元的相位。四相相对相移键控仍可使用式(17)表示,不过这时它并不表示原数字序列的调相信号波形。而是表示绝对码变换成相对码后的数字序列的调相信号波形。另外,当相对相位变化等概率出现时,相对调相信号的功率谱密度与绝对调相信号的功率谱密度相同。 |
 |
QDPSK信号的产生(QDPSK信号的 系统的原理框图) |
 |
| 图12 正交法产生QPSK信号的方框图 |
| |
| QDPSK信号的相干解调法 |
 |
| 图13 QDPSK的相干解调原理框图 |
| QDPSK信号的差分相干解调 |
 |
| 图14 QDPSK的差分解调原理框图 |
-
标签: